Home
Radio's
  NSF
    Ontvanger ± 1920
    M3
    M4
    4
    Hilversum 3 (S3010)
    Hilversum 5
    H54U
Luidsprekers
Diversen
Buizen
Nostalgie
Links
Te koop

 
Communicatieontvanger
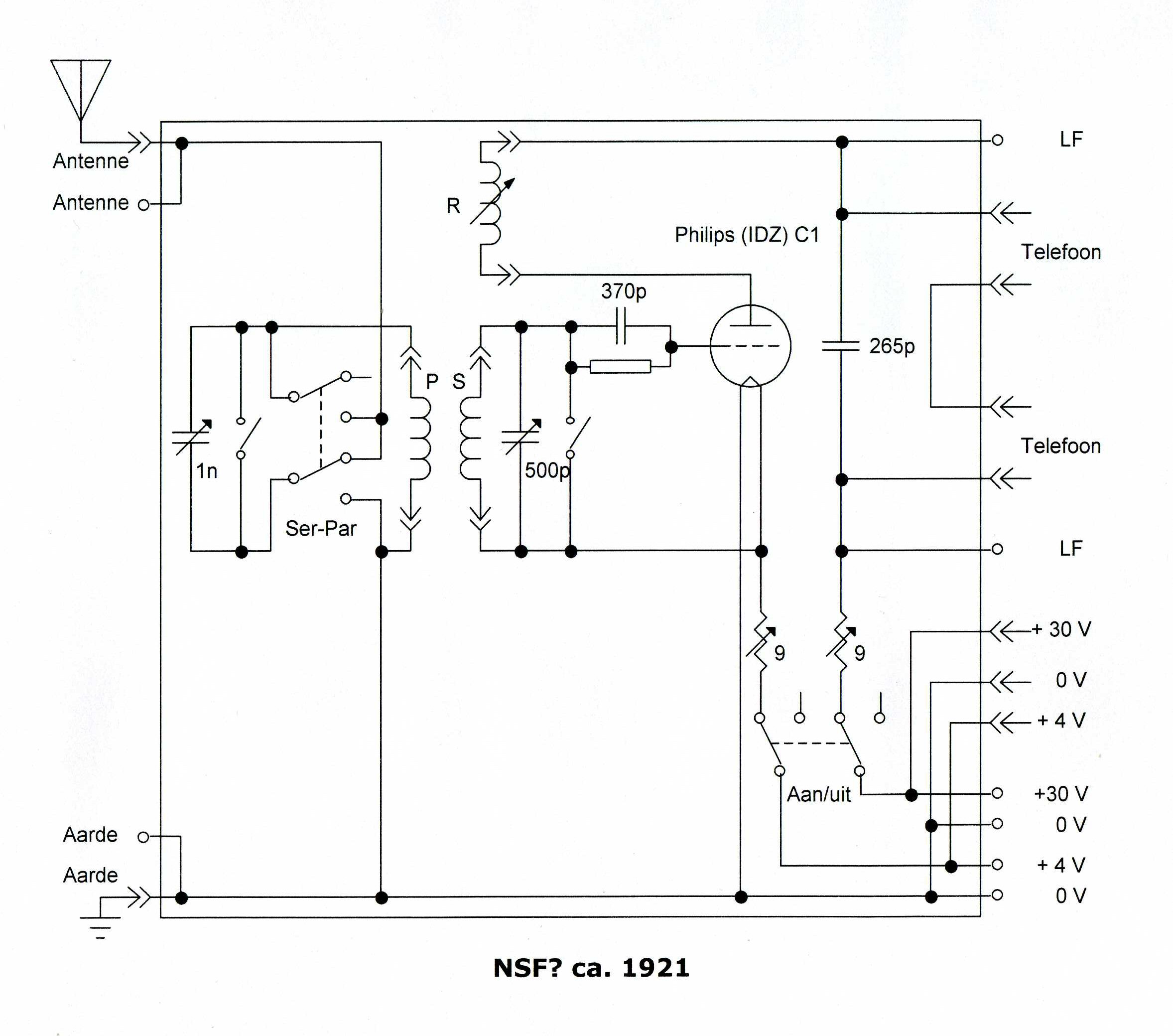
In massief hardhouten kist. Aan voor- en achterzijde uitgerust met een aan de onderzijde scharnierende klep; links en rechts zit een handvat. Aan de bovenzijde van de kast kunnen de belangrijkste verbindingen met de buitenwereld worden gemaakt: Antenne, +30 volt, 0, +4 volt en Aarde. Op de ebonieten frontplaat zijn aan de bovenzijde aansluitklemmen aanwezig die kunnen worden gebruikt bij het aansluiten van een extra h.f. voorversterker en/of een l.f. versterker. Het toestel wordt ingesteld met behulp van een aantal bedieningsorganen die alle op de frontplaat zijn bevestigd. Links en rechts zijn twee schuifweerstanden zichtbaar, deze zijn voor het instellen van de gloeistroom respectievelijk de anodestroom van de detectorbuis. De centraal opgestelde buislamp is een Philips C1, een gasgevulde detectorbuis uit 1920 die vrijwel gelijk is aan de oorspronkelijke Philips Ideezet buis uit 1918. Vlak achter deze buis is (naderhand?) een 4-polige buisvoet aangebracht waarin ter vervanging van de C1 b.v. een Philips D1 buis kan worden gestoken (zie ook de foto hieronder). Ten behoeve van de afstemming zijn 2 afstemcondensatoren aanwezig die elk worden bediend via een ronde bakelieten knop met afstemschaal (0...100). De linker knop is voor het afstemmen van de primaire (antenne)kring. Met de rechterknop wordt de secondaire kring ingesteld. Beide kringen vormen een z.g. bandfilter. Deze constructie biedt een betere selectiviteit dan mogelijk is met een enkelvoudige kring. Vlak boven de Philips buislamp is een drievoudig spoelstel gemonteerd. De spoelfuncties zijn van links naar rechts: primaire spoel, secondaire spoel en terugkoppelspoel. Alle spoelen zijn verwisselbaar, een set van 11 spoelen is aanwezig. De spoelen hebben een voor Nederlandse begrippen afwijkende penmaat, n.l. 20,5 mm. Via een opvallend lange holle pijp, met extra lager, waarop een bakelieten handvat is gemonteerd, kan de positie van de beide buitenste spoelen ten opzichte van de middelste spoel worden verdraaid. Met de linker spoel kan op deze wijze de koppelfactor van het bandfilter worden ingesteld, met de rechter spoel kan de terugkoppeling worden ingesteld. De bandbreedte en gevoeligheid van de ontvanger zijn beide afhankelijk van deze instellingen. Het ontvangstbereik van de ontvanger loopt met de aanwezige spoelset van ongeveer 250 tot 6000 meter. Tussen de schuif-weerstanden en het spoelstel is links een serie-parallel schakelaar aangebracht om de antennekring te kunnen omschakelen. Rechts zit op deze plek een dubbelpolige schakelaar waarmee het toestel kan worden afgeschakeld van de accu en de anodebatterij. Onderaan de frontplaat zijn twee kortsluit- respectievelijk vonkbruggen zichtbaar ter bescherming van de draaicondensatoren, en zijn aansluitbussen aangebracht ten behoeve van twee telefoons. De gebruikte vaste condensatoren zijn van het merk Dubilier Ltd. Het gebruikte materiaal, zoals de aansluitbussen, de klemmen voor de buislamp en de spoelset, lijkt van Engelse makelij (Marconi) te zijn. Veel gebruikte onderdelen werden ook teruggevonden in productcatalogi van NSF. Gelet op de constructie van dit instrument is er sprake van een professioneel gebouwde ontvanger die geschikt is voor gebruik in de nabijheid van een zender. Dit soort ontvangers werd vooral ingezet in de scheepvaartsector en in het leger. Er kan ook sprake zijn van een proefontvanger voor gebruik door de PTT in Nederland of in Nederlands-Indië.
 

Het gebruikte schema is vrijwel gelijk aan dit Corver-schema uit 1920.

Gegevens  
   
Afmetingen (b×h×d): 47 × 37,5 × 33,5 cm
Bouwjaar: ±1920
Aangeschaft in: 2008
Gewicht: 12,5 kg
 
Buizen  
Klik op een buis voor meer informatie

Schema

Wat werd er in 1920 uitgezonden?

 

Luister naar "We gaan naar Zandvoort" gezongen door Albert Bol met orkestbegeleiding, opgenomen in 1920

 
Het toestel heeft wel iets weg van de lange golf ontvanger op de foto hiernaast (het toestel geheel links).
Het toestel heeft dezelfde front-opbouw met een centraal geplaatste lamp en twee grote schuifweerstanden, links en rechts op het front. De spoelen zijn in dit toestel waarschijnlijk inwendig geplaatst.
Dr. Ir. C.J. de Groot liet dit toestel in Nederlands-Indië bouwen in de hoofdwerkplaats van de P.T.T Dienst in Weltevreden en liet het in de tweede helft van het jaar 1918 met de oorlogbodem H.Ms. "De Zeven Provinciën" verschepen naar Nederland, waar het in februari 1919 aankwam. Onderweg werden ontvangstproeven gedaan.
Met dit toestel werden op 5 juni 1919 de eerste signalen van het 100 kW zendstation Malabar in Nederlands-Indontvangen op de Meent in Blaricum.
 

Het toestel, aangekomen in Nederland in het ontvangststation op de Meent in Blaricum. Op de foto links de heer P.C. Tolk, rechts vermoedelijk de heer Visser.

 
Detail
Philips 4 volt / 0,5 A laagvacuümbuis, plaatspanning 25-30V, een C1, met argonvulling. Opdruk "8178" op de bovenste fitting, opdruk "P" (plaat) op de onderste fitting. Glas geëtst met de naam Philips, op de kneep de datumcode 24/3.
De binnenzijde
De groot uitgevoerde variabele condensatoren hebben zinken platen. In het midden twee Dubilier condensatoren type 600. Rechts klembeugeltjes voor een telefoonkapsel.
Bovenzijde van de radio met de diverse aansluitpunten voor antenne, accu, anodebatterij en aarde
De gesloten kast
De klep heeft een sluiting met verende kogel in het midden; links- en rechtsboven een sluiting met een haakje en een oogje.
De complete spoelenset

Philips ontvanglamp type C. Uit een Philips folder, oktober 1921

Deze pagina is voor het laatst bijgewerkt op maandag 20 juli 2020